2D Machine Room Section Plan with Control Panel and Governor Rope DWG
Description
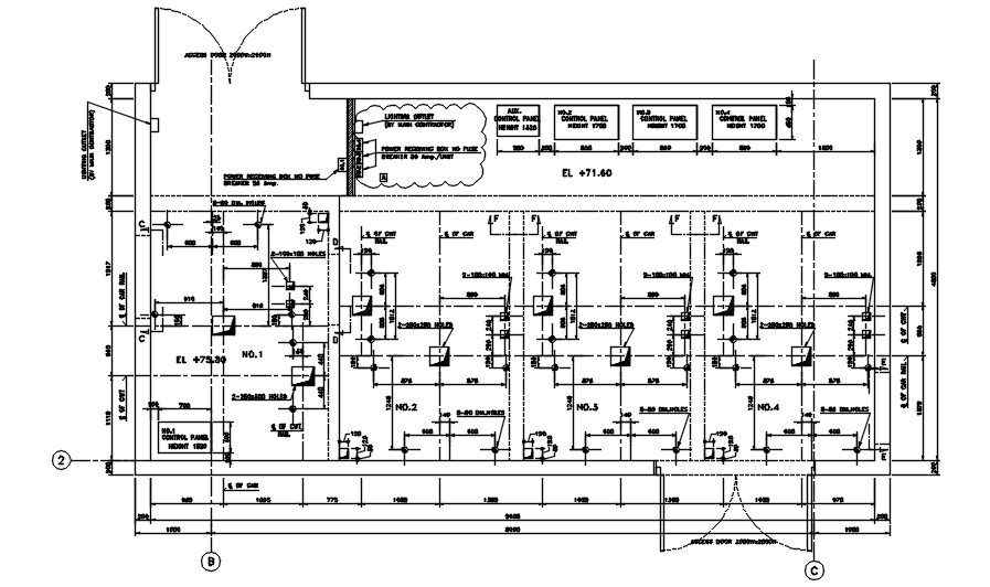
This AutoCAD DWG drawing provides detailed section views of a machine room, offering crucial information for architects and engineers involved in the design or construction of such spaces. The drawing includes specific details like the placement of governor ropes, hook positions, and the lighting outlet. Additionally, the power receiving box with no fuse, control panel, and its connections are clearly illustrated, along with typical sectional views of the room. The dimensions and specifications provided allow for accurate planning and construction of machine rooms, essential in industries that require heavy machinery.
The DWG file is designed for easy integration into larger architectural and mechanical systems. Civil engineers, architects, and builders will find this drawing valuable for machine room layouts and designing the necessary components for electrical, control, and mechanical systems. The 2D format ensures that all sections and measurements are clearly visible, helping professionals visualize and execute the design effectively. Download this DWG file to streamline your design process, enhance accuracy, and ensure compliance with mechanical and electrical standards.
File Type:
3d max
File Size:
317 KB
Category::
Structure
Sub Category::
Section Plan CAD Blocks & DWG Drawing Models
type:
Gold

Uploaded by:
AS
SETHUPATHI

