11x2.4m septic tank plan is given in this Autocad drawing file. Section view is given in this Autocad drawing file. Download now.
Description
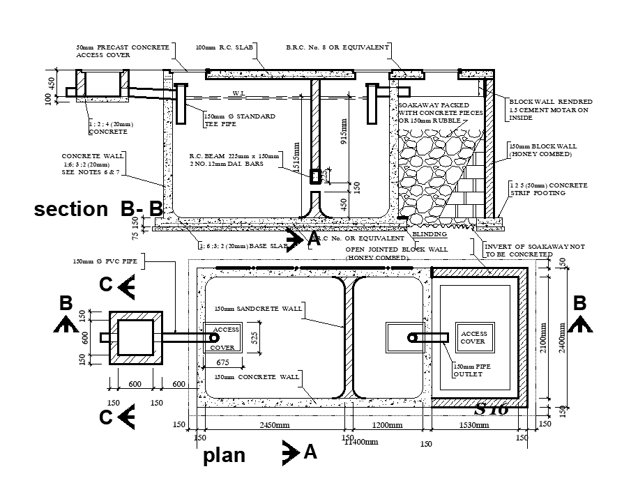
11x2.4m septic tank plan is given in this Autocad drawing file. Section view is given in this Autocad drawing file. Material details are given which is used for construction. For more details download the Autocad drawing file. Thank you for downloading the Autocad drawing file and other CAD program files from our website.
File Type:
DWG
File Size:
2.1 MB
Category::
Dwg Cad Blocks
Sub Category::
Sanitary CAD Blocks And Model
type:
Gold
Uploaded by:

