The plumbing layout of the 12x14m residential house plan AutoCAD drawing
Description
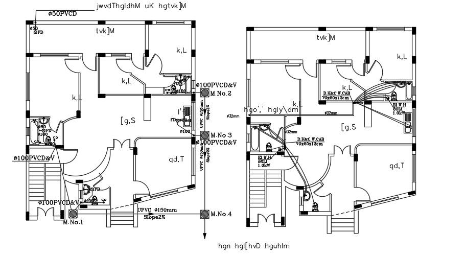
The plumbing layout of the 12x14m residential house plan AutoCAD drawing is given in this file. The living room, kitchen, master bedroom with the attached bathroom, kid’s room, guest room, and two common bathrooms are available. For more details download the AutoCAD drawing file from our website.
Uploaded by:

