Distribution board detail drawing Download now
Description
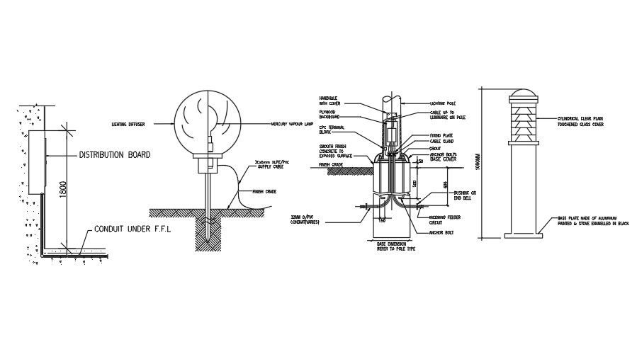
Distribution board detail drawing is given in this file. Conduit under floor level, finish grade, CPC terminal block, plywood backboard, mercury vapour lamp, smooth finish concrete to exposed surface, handhole with cover, fixing plate, cable gland, grout, anchor bolts base cover, cable up to luminaire on pole, lighting pole, and other details are mentioned. For more details download the AutoCAD drawing file from our cadbull website.
Uploaded by:
