Stabilizer reception and buffer hopper design in AutoCAD 2D drawing, CAD file, dwg file
Description
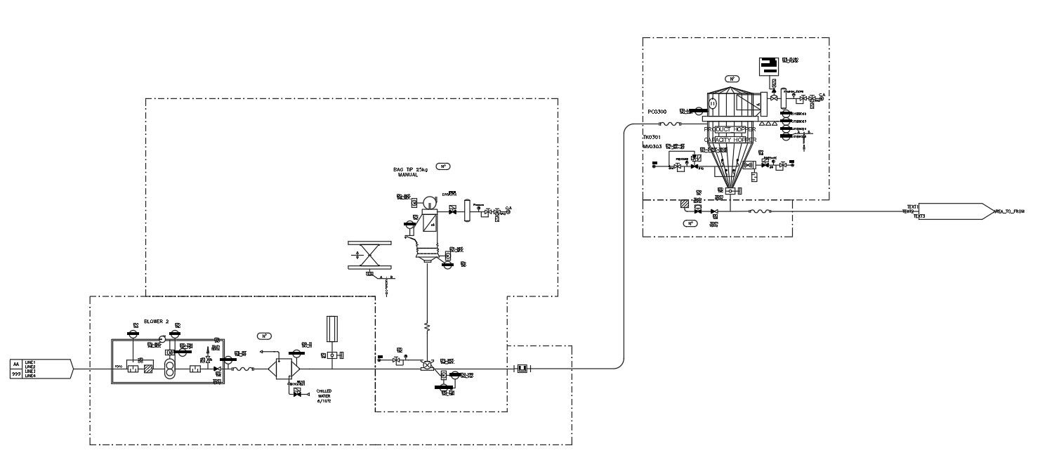
This architectural drawing is a Stabilizer reception and buffers hopper design in AutoCAD 2D drawing, CAD file, and dwg file. A hopper called a buffer is used to hold materials while they are being processed or conditioned. The typical weight or level probes for this container are both presents. Between the top and bottom of the huge bag station, it serves as a connecting point. For more details and information download the drawing file. Thank you for visiting our website cadbull.com.
File Type:
DWG
File Size:
1.5 MB
Category::
Mechanical and Machinery
Sub Category::
Factory Machinery
type:
Gold
Uploaded by:
viddhi
chajjed

