Fourth floor electric layout plan in detail AutoCAD 2D drawing, CAD file, dwg file
Description
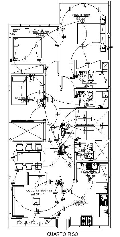
This architectural drawing is a Fourth-floor electric layout plan in detail AutoCAD 2D drawing, CAD file, dwg file. The term "electrical plan" can also refer to a wiring schematic or electrical drawing. It is a kind of technical drawing that provides visual representation and details of electrical systems and circuits. For more details and information download the drawing file. Thank you for visiting our website cadbull.com.
Uploaded by:
viddhi
chajjed

