2D water drain pump detail drawing
Description
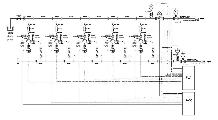
2D water drain pump detail drawing is given in this file. Inlet and outlet details are given. In this plumbing layout, 5 water line pipes are provided. In this process, water has taken from the drain pump and runs through the pipelines, and is taken to the water outlet to network tone. For each connection, the pressure gauge is provided to main the flow level of water.
File Type:
DWG
File Size:
219 KB
Category::
Dwg Cad Blocks
Sub Category::
Autocad Plumbing Fixture Blocks
type:
Gold
Uploaded by:

