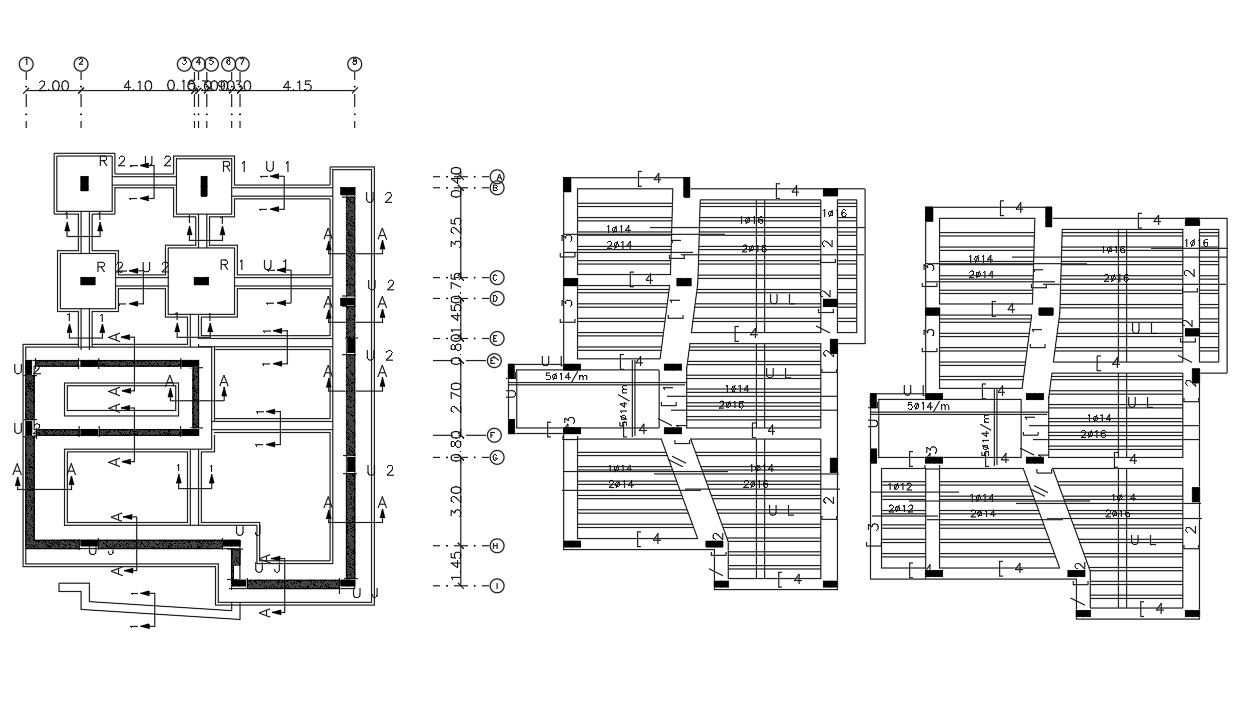
Column Footing And Slab Bar Structure Design of House Project
Description
The house construction working plan CAD drawing includes foundation with excavation plan and slab bar structure design that shows bar bend at end of floors. download DWG file of house construction working plan design.
Uploaded by:

