Boiler Plant CAD Drawing Free Download DWG File
Description
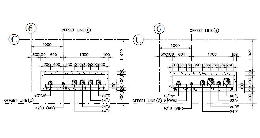
2d CAD drawing of industry factory boiler plant detail that shows water tank, and wast water drain tank also has water services, refrigeration, petroleum as well as many chemical process in boiler factory plant.Thank you for downloading the AutoCAD file and other CAD program from our website .
Uploaded by:

