direct expansion cooling
Description
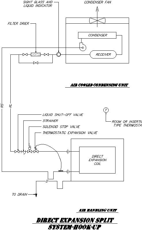
Here direct expansion cooling Direct expansion , or DX cooling, uses the principles of thermodynamics to transfer heat from one area to another through the evaporation and condensation of a refrigerant , which serves as the medium through which heat is captured and removed from one area and released in another. direct expansion air conditioning unit, also called a DX unit, cools indoor air using a condensed refrigerant liquid. Direct expansion is the type of air conditioning unit most commonly used in homes across the United States. the refrigerant expands to produce the cooling effect in a coil that is in direct contact with the conditioned air that will be delivered to the space. including filter drier , side glass and liquid indicator ,consider fan , solenoid stop valve , liquid shutoff valve for more details of direct expansion cooling download this file.
Uploaded by:
zalak
prajapati

