Circuit plan layout file
Description
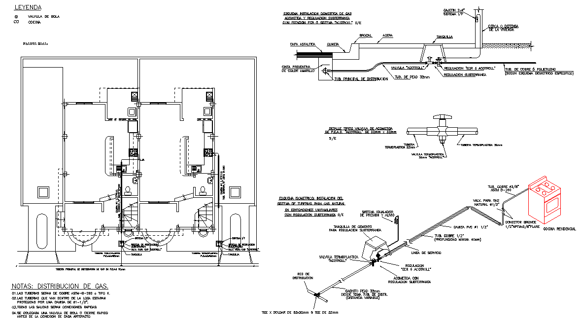
Circuit plan layout file, naming detail, stair detail, hidden line detail, distribution gas detail, lock system detail, etc.
File Type:
DWG
File Size:
1.1 MB
Category::
Electrical
Sub Category::
Architecture Electrical Plans
type:
Gold
Uploaded by:

