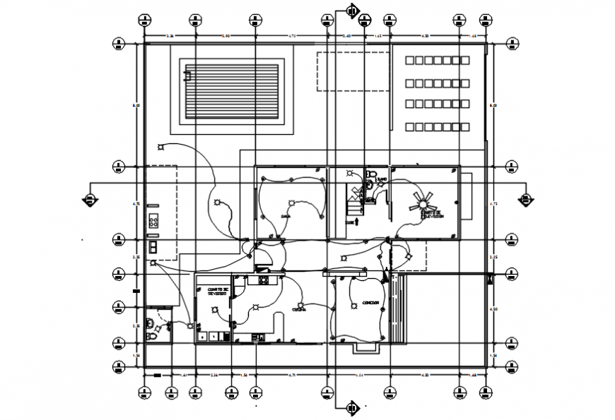
Second floor plan of electrical installation of house in AutoCAD
Description
Second floor plan of electrical installation of house in AutoCAD its include area of house with area and its distribution and single line of electrical area with its control system and view with necessary point of control system of electrical view.
Uploaded by:
Eiz
Luna

